全国空降24小时免费_全国24小时空降服务电话_全国空降快餐官方客服电话_全国空降24小时服务下载

在线咨询1
在线咨询2
设为首页 加入收藏
 干油润滑部分
单线式集中润滑系统介绍
双线式集中润滑系统介绍
电动润滑泵
 
手(脚)动润滑泵
 
加油泵
 
气动泵
 
双线分配器
 
单线分配器
 
压力操纵、控制、换向阀及其附件
 
 稀油润滑部分
稀油集中润滑系统设计介绍
稀油润滑装置及稀油站
 
高(低)压稀油站
 
稀油润滑元件
 
 管件部分
 
 油气润滑部分
油气润滑系统设计介绍
油气润滑系统的形式
 
油气润滑系统产品
 
 电气控制部分
 
 

YHF型液压换向阀(20MPa)

一、使用条件
用于电动环式集中润滑系统中,把泵输出的润滑脂交替送向两条供油主管。直接由供油主管末端的压力控制阀换向,换向的设定压力可以方便地调整,换向阀结构简单,动作可靠。

二、技术参数

型号
公称压力Mpa
调定压力
压力调整范围Mpa
损失量
配管尺寸
重量kg
标准型号
原型号
YHF-L1
RV-3
20
5
3-6
17
Rc34
46.5
YHF-L2
RV-4U
2.7
M16x1.5
7

使用介质为锥入度265~385(25℃,150g)1/10mm的润滑脂。


 
三、型号标注说明

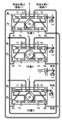
四、工作原理
右图是液压换向阀的工作原理示意图。图中T1~4口汇到同一个出口接贮油器。
位置1泵输出的润滑脂,从进油口S经主滑阀MP构成的通路被送向供油主管L1(管路Ⅰ),并且经先导滑阀Pp构成的通路加压力于主滑阀的左端。 供油主管L2经T1口向贮油器开放。
供油主管L1的末端与回油口R1连接,当末端的压力超过设定压力,则把先导滑阀推向右侧。
位置2先导滑阀Pp移动到右侧,主滑阀Mp的左腔经T3口向贮油器开放,泵输出的润滑脂加压于主滑阀的右端,将其推向左侧,与主滑阀连接的指示杆上的触头撞击行程开关LS,向电控柜发出信号使泵停止。
位置3主滑阀Mp移动到左侧,完成换向动作,泵再次工作输出的润滑脂经主滑阀构成的通路被送向供油主管L2(管路Ⅱ),供油主管L1经T2口向贮油器开放。


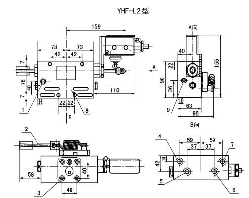
五、外形尺寸
六、使用说明
YHF-L1型阀与流量585mL/min的泵相配,安装于底板上。YHF-L2型阀与流量60和195mL/min的泵相配,安装于泵体上。
YHF-L1型阀调整螺丝右旋设定压力调高,左旋调低。YHF-L2型阀右旋设定压力调低,左旋调高。
从泵体上拆卸YHL-L2型阀和拆卸YHF-L1型阀的盖子时,应先将调整螺丝完全松开。
 
.
Copyright © 2012 上海玖仟润滑设备有限公司 公司地址:上海市宝山区河曲路118号 办公地址:上海市宝山区殷高路16弄2号1003室
电话:021-35365056 35365057 传真:021-23025976 网址:79ys94.cn E-mail:shanghai9000@126.com
主站蜘蛛池模板: 平定县| 浠水县| 呼和浩特市| 应用必备| 沁阳市| 宝鸡市| 侯马市| 松原市| 枞阳县| 蒙城县| 柘城县| 虎林市| 两当县| 嘉义县| 墨竹工卡县| 托克逊县| 肇州县| 苏州市| 蕉岭县| 资溪县| 铁岭市| 合江县| 富顺县| 大安市| 雷州市| 洛扎县| 南宫市| 青铜峡市| 峨眉山市| 台州市| 金沙县| 乐山市| 江陵县| 通化县| 特克斯县| 松桃| 灵台县| 加查县| 肃北| 攀枝花市| 东丽区|